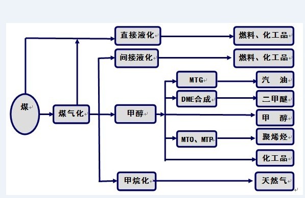
現代新型煤制油化工技術是以煤炭為基本原料,經過氣化、合成、液化、熱解等煤炭利用的技術途徑,生產潔凈能源和大宗化工產品,如合成氣、天然氣、柴油、汽油、航空煤油、液化石油氣、聚乙烯、聚丙烯、甲醇、二甲醚等。改變傳統的煤炭燃燒、電石、煉焦等以高污染、低效率為特點的傳統利用方式。

1、煤炭液化技術之——煤炭直接液化(煤加氫液化, Direct Coal Liquefaction)
煤直接液化,將煤在氫氣和催化劑作用下通過液化生成粗油,再經加氫精制轉變為汽油、柴油等石油燃料制品的過程,因液化過程主要采用加氫手段,故又稱煤加氫液化法。煤直接液化典型的工藝過程主要包括煤的破碎與干燥、煤漿制備、催化劑制備、氫制取、加氫液化、固液分離、液體產品分餾和精制,液化大規模制備氫氣通常采用煤氣化或者天然氣轉化。

煤加氫液化的過程基本分為三大步驟。
(1)當溫度升至300℃以上時,煤受熱分解,即煤的大分子結構中較弱的橋鍵開始斷裂,產生大量以結構單元為基體的自由基碎片,自由基的相對分子質量在數百范圍;
(2)在具有供氫能力的溶劑環境和較高氫氣壓力的條件下、自由基加氫得到穩定,成為瀝青烯及液化油分子。能與自由基結合的氫并非是分子氫(H2),而應是氫自由基,即氫原子,或者是活化氫分子,氫原子或活化氫分子的來源有:①煤分子中碳氫鍵斷裂產生的氫自由基;②供氫溶劑碳氫鍵斷裂產生的氫自由基;③氫氣中的氫分子被催化劑活化;④化學反應放出的氫。當外界提供的活性氫不足時,自由基碎片可發生縮聚反應和高溫下的脫氫反應,最后生成固體半焦或焦炭;
(3)瀝青烯及液化油分子被繼續加氫裂化生成更小的分子。
煤直接液化技術早在19世紀即已開始研究。1913年德國化學家F.柏吉尼烏斯研究氫壓下煤的液化,同年與J.比爾維勒共同取得此項試驗的專利權,創造了煤加氫液化歷史的開始。至第二次世界大戰后期,德國由煤及低溫干餾煤焦油生產液體燃料,總生產能力達到4Mt;二戰結束后,隨著中東大量廉價石油的開發,煤加氫液化失去了競爭力和繼續存在的必要,發展基本停滯。至1973年和1979年的兩次世界石油危機,促使煤炭液化技術的研究開發形成了一個新的高潮,開發了一批新的加工過程,如溶劑精煉煤(SRC)工藝、埃克森(Exxon)供氫溶劑(EDS)工藝、HRI公司氫-煤法(H-COAL)工藝等。日本在上世紀末,NEDOL開發出了針對褐煤的BCL工藝和針對煙煤的NEDOL工藝。
中國煤加氫液化技術研究始于上世紀70年代末,主要采用了國際合作和跟蹤研究的方式。煤炭科學研究總院先后建立了0.1t/d的NEDOL工藝連續試驗裝置、德國0.12t/d的新IG工藝連續試驗裝置,并完成對中國50多種煤種運轉試驗研究。2002年,在國家支持下,神華煤加氫液化項目正式啟動,通過借鑒國外煤加氫液化工藝技術特點,在優化創新的基礎上,開發成功具有自主知識產權的神華煤加氫液化工藝,并建成6t/d的神華煤加氫液化工藝的PDU中試裝置放大試驗。同時,煤炭科學研究總院與神華共同開發成功具有國內自主知識產權的納米級“863”高效合成煤加氫液化催化劑,建成催化劑放大制備裝置。2004年,神華百萬噸級煤直接液化示范工程開始建設,并于2008年底順利投產運行。由此,完全依靠國內技術力量的具有自主知識產權的神華煤加氫液化工藝(CDCL)開發成功,其工藝主要特點有:采用高活性鐵系液化催化劑、循環溶劑預加氫、強制循環懸浮床反應器、減壓蒸餾分離瀝青和固體等。
2、煤炭液化技術之——煤炭間接液化(煤基費托合成技術, F-T Coal Liquefaction)
煤炭間接液化(煤基費托合成,F-T合成)是首先將煤通過氣化制成原料氣,然后經過凈化、變換獲得合成氣,合成氣通過費托合成反應轉化為合成油品,再經過油品加氫提質得到柴油、石腦油等產品。煤基費托合成可分為高溫費托合成(350℃)和低溫費托合成(250℃),高溫合成可以生產石腦油、聚稀烴等多種化工品和燃油,低溫合成以柴油等燃油為主。費托合成產品可以根據市場需要加以調節,生產高附加值、價格高、市場緊缺的化工產品。相比煤炭直接液化,煤基費托合成工藝用煤取決于煤種與氣化工藝的相對適應性,因此具有煤種適應性強的特點。
典型的煤炭間接液化工藝包括煤氣化(煤氣凈化、變換和脫碳)、F-T合成、油品加工等3個“串聯”過程。
由煤氣化裝置產出的粗煤氣經除塵、冷卻得到凈煤氣,凈煤氣經CO寬溫耐硫變換和酸性氣體(包括H2S和CO2等)脫除,得到成分合格的合成氣。合成氣進入合成反應器,在一定溫度、壓力及催化劑作用下,H2和CO轉化為直鏈烴類(H2/CO在0.8-2之間)、水以及少量的含氧有機化合物。生成物經三相分離,水相去提取醇、酮、醛等化學品;油相采用常規石油煉制手段(如常、減壓蒸餾),根據需要切割出產品餾份,經進一步加工(如加氫精制、臨氫 降凝、催化重整、加氫裂化等工藝)得到合格的油品或中間產品;氣相經冷凍分離及烯烴轉化處理得到LPG、聚合級丙烯、聚合級乙烯及中熱值燃料氣。
煤基費托合成工藝的核心技術——費托合成技術,是1913年,由德國科學家F.Fisher和H.Tropsc利用堿性鐵催化劑,在溫度400~455℃、壓力10~15Mpa條件下,用一氧化碳與氫氣合成了烴類化合物與含氧化合物的混合液體開始的,并根據兩位科學家姓名而命名。其反應過程包括:(1)烴類生成反應;(2)水氣變換反應;(3)烷烴生成反應;(4)烯烴生成反應。由于反應條件的不同,還有甲烷生成反應、醇類生成反應(生產甲醇就需要此反應)、醛類生成反應等等,可采用調節生產工藝條件、改變催化劑等措施滿足工藝產品需求。
南非由于特殊的政治、經濟環境和能源資源特點,成功地發展了煤炭間接液化合成燃料工業,居世界領先。目前南非SASOL公司三個工廠年處理煤炭總計達到4590萬t(占全國煤炭消費的20%),主要產品為汽油、柴油、蠟、氨、乙烯、丙烯、聚合物、醇、醛、酮等113種,總產量達760萬t/a,其中油品占60%左右,提供南非石油產品需求的30%。南非SASOL公司的煤基費托合成技術,但基本處于技術封鎖。
中國煤基費托合成技術的開發起步晚,以中科院山西煤化所開發的低溫漿態床費托合成技術建設的神華內蒙鄂爾多斯、山西潞安、內蒙伊泰三個16~18萬t/a示范工程的建設均已建成投運。
3、煤炭氣化(Coal Gasification)
煤炭氣化是現代煤化工的龍頭關鍵單元技術,以生產潔凈合成煤氣為指主要產品,煤液化技術均離不開煤炭氣化技術。
煤在氣化爐內,在一定溫度及壓力下與氣化劑(如蒸汽/空氣或氧氣等)發生氣化過程,包括煤的熱解、氣化和燃燒反應等一系列化學反應,將固體煤轉化為含有CO、H2、CH4等可燃氣體和CO2、N2等非可燃氣體的過程。煤炭氣化三個條件為氣化爐、氣化劑、原料煤。
煤炭氣化工藝的分類可按壓力、氣化劑、氣化過程供熱方式等分類。按照壓力分為常壓氣化和加壓氣化,按照是否需要煤炭開采分為地面氣化和地下氣化,按灰渣排出形態分為固態排渣氣化、液態排渣氣化、灰團(熔)聚氣化等,最常用的是按氣化爐內煤料與氣化劑的接觸方式區分,當前主要的氣化技術有:
(1)加壓固定床氣化:在氣化過程中,煤由氣化爐頂部加入,氣化劑由氣化爐底部加入,煤料與氣化劑逆流接觸,相對于氣體的上升速度而言,煤料下降速度很慢,甚至可視為固定不動,因此稱之為固定床氣化。而實際上,煤料在氣化過程中是以很慢的速度向下移動的,比較準確的稱其為移動床氣化。固定床氣化爐常見有間歇式氣化(UGI)和連續式氣化(魯奇Lurgi)2種,氣化爐壓力(2.5~4.0)MPa;
(2)流化床氣化:以粒度為0-10mm的小顆粒煤為氣化原料,在氣化爐內使其懸浮分散在垂直上升的氣流中,煤粒在沸騰狀態進行氣化反應,從而使得煤料層內溫度均一,易于控制,提高氣化效率。流化床氣化爐常見有溫克勒(Winkler)、灰熔聚(U-Gas)、循環流化床(CFB)、加壓流化床(PFB是PFBC的氣化部分)等;
(3)氣流床氣化:一種并流氣化,用氣化劑將粒度為100um以下的煤粉帶入氣化爐內,也可將煤粉先制成水煤漿,然后用泵打入氣化爐內。煤料在高于其灰熔點的溫度下與氣化劑發生燃燒反應和氣化反應,灰渣以液態形式排出氣化爐。干粉進料的主要有K-T(Koppres-Totzek)爐、Shell- Koppres爐、Prenflo爐、Shell爐、GSP爐、ABB-CE爐,濕法煤漿進料的主要有德士古(Texaco)氣化爐、Destec爐;
(4)熔浴床氣化:粉煤和氣化劑以切線方向高速噴入一溫度較高且高度穩定的熔池內,把一部分動能傳給熔渣,使池內熔融物做螺旋狀的旋轉運動并氣化。目前此氣化工藝已不再發展。
煤氣化工藝選擇原則是:
(1)根據煤質選擇相適應的煤氣化工藝;
(2)根據煤氣加工的產品及用途選擇煤氣化工藝;
(3)裝置規模的大型化。
4、煤制天然氣(SNG)
煤制天然氣屬煤化工技術,主要工藝由氣化、變換、凈化和甲烷化單元工藝組成,因變換、凈化技術在國內已成熟可靠,大規模甲烷化技術雖然在國內屬新技術,但在國外已有長期工業化應用實例,技術也成熟可靠。所以,決定SNG項目成敗的關鍵在煤氣化技術,高甲烷含量煤氣化可大大降低SNG總體工程投資,比如Lurgi和BGL氣化技術。
5、煤制甲醇及烯烴、聚烯烴
煤制甲醇再轉制烯烴(Methanol to Olefins,MTO)和甲醇制丙烯(Methanol to Propylene)是兩個重要的新型煤炭C1化工新工藝,是指以煤氣化合成氣后轉化甲醇,再通過MTO/MTP生產低碳烯烴的化工技術。該技術是以煤替代石油原料的不足生產烯烴產品。
甲醇首先脫水為二甲醚(DME),形成的平衡混合物包括甲醇、二甲醚和水,然后轉化為低碳烯烴,低碳烯烴通過氫轉移、烷基化和縮聚反應生成烷烴、芳烴、環烷烴和較高級烯烴。甲醇在固體酸催化劑作用下脫水生成二甲醚,其中間體是質子化的表面甲氧基;低碳烯烴轉化為烷烴、芳烴、環烷烴和較高級烯烴,其歷程為通過帶有氫轉移反應的典型的正碳離子機理;二甲醚轉化為低碳烯烴有多種機理論述,目前還沒有統一認識。
上世紀七十年代美國Mobil公司在研究甲醇使用ZSM-5催化劑轉化為其它含氧化合物時,發現了甲醇制汽油(Methanol to Gasoline,MTG)反應。從MTG反應機理分析,低碳烯烴是MTG反應的中間產物,因而MTG工藝的開發成功促進了MTO/MTP工藝的開發。國際上的一些知名石化公司,取得突破性進展的是UOP和Norsk Hydro兩公司合作開發的以UOP MTO-100為催化劑的UOP/Hydro的MTO工藝、魯奇(Lurgi)的MTP技術。
國內在甲醇制烯烴的研發方面成績突出,2006年中科院大連化物所與合作單位共同完成了世界上首次萬噸級(1.67萬噸/年)基于流化床反應器的甲醇制烯烴技術((DMTO))工業性試驗,甲醇轉化率超過99%,乙烯和丙烯選擇性為達到79.1%,甲醇單耗為2.96噸/每噸低碳烯烴。在國家發改委產業政策指導下,神華包頭60萬噸/年煤制烯烴工業化項目得到國家發改委核準(發改工業[2006]2772號),于2007年9月簽訂了技術許可合同,2008年9月開工建設,2010年5月建設完畢。2010年8月8日,神華包頭DMTO裝置正式投料,試車一次性成功;目前DMTO裝置運行穩定,甲醇轉化率100%,乙烯加丙烯選擇性大于80%。標志著我國在甲醇制烯烴技術開發和工業化方面處于國際領先地位。
(王瑗整理)